联系我们

For More Information Call

18651911868

干式电力变压器
产品概述

一、产品特点
树脂绝缘干式变压器是我公司引进国外先进技术,自主开发了SC9 、SCB9系列以及SC1O 、SCB1O 系列带填料薄绝缘干式变压器,由于线圈被环氧树脂包封,所以难燃,防火、防爆,免维护,无污染,体积小,可直接安装在负荷中心。同时科学合理的设计和浇注工艺,使产品局部放电量更小,噪声低,散热能力强,在强迫风冷条件下可以在140 %额定负载下长期运行,并配有智能温控仪,具有故障报警,超温报警,超温跳闸以及黑闸子功能,并通过RS485 串行接口与计算机相连,可以集中监视和控制。
    由于我公司干式变压器具有以上特点,因此广泛应用于输变电系统,如宾馆饭店,机场,高层建筑,商业中心,住宅小区等重要场所,以及地铁,冶炼电厂,轮船,海洋钻井平台等环境恶劣场所。

铁心
铁心选用进口优质冷轧硅钢片,铁心选用进口优质冷轧硅钢片,全斜接终结构,心柱采用F级无纬粘带绑扎,铁心表面采用环氧树脂包封,降低了空载损耗,空载电流和铁心噪声,夹件和紧固件经特殊表面处理,使产品外观质量有了进一步提高。

高压绕组
高压绕组高压绕组用带填料环妞树脂真空浇注,极大地减小了局放量,提高了线圈电气强度,绕组内外壁用玻璃纤维网格板填充,增强了线圈的机械强度,提高了产品抗突发短路的能力,线圈永不开裂。

低压绕组
低压绕组采用箔式结构,解决了用线绕时轴向螺旋角问题,使安匝更平衡,同时线圈采用轴向冷却风道,增强了散热能力,绕组层间采用TD 阳环氧树脂预浸布,整体固化成形。

制造工艺
线圈在高精度绕线机上绕制,低压绕组采用箔式绕制结构变压器容量较大时有通风道绕制完毕后进行真空干燥,整个浇注及固化过程完全按照工艺要求进行操作,所有过程都需有严格的监视,并视情况进行调整口浇注的精密制造过程使线圈无气泡、空穴,使制成的变压器达到优质运行效果。

温控系统和风冷系统
采用横流顶吹式冷却风机,该冷却风机具有噪声小,风压高,外形美观等特点,增强了变压器的过载能力。温度控制采用智能温控仪,提高了变压器运行安全可靠性。

保护外壳和出线母排
保护外壳对变压器作进一步的安全保护,防护等级有IPZO 、IP23 等,外壳材料有冷轧钢板,不锈钢板等供用户选择低压出线用标准母线排出线,侧出线和顶出线均可,也可为用户设计特殊出线方式。

变压器出线方式
可根据不同的接口形式制造常规的出线、标准封闭母线和标准侧出线,也可以根据用户要求设计特殊出线方式。

产品标准
GB/T10228-2008 GB109411-2007 JB/T10088-2004 GB4208-1993
额定高压:10(11,10.5,6.6,6.3,6)KV
额定低压:0.4kV
联结组别:Dynll 或Yyn0
高压分接范围: ±5%或±2×2.5%
绝缘水平LI75AC35/LIOAC5
频率:50Hz

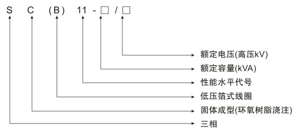
二、型号含义
SC(B)11树脂绝缘干式变压器

三、技术参数
SC(B)11树脂绝缘干式变压器
SC(B)11树脂绝缘干式变压器